
image.png
本文通过源码分析spark shuffle的执行过程,以及相关参数的调优。
通过分析spark 提交的源码,我们可以知道,最终调用的是org.apache.spark.scheduler.Task的runTask方法,而Task有2个子类,ShuffleMapTask(write(也可能存在先read后write,最后阶段是write)相当于MR中的Map阶段)跟ResultTask(开始阶段是read,相当于MR中的Reduce阶段)
大的流程shuffle-write需要经过write buffer、sort and spill、merge file三个阶段,细节上还是有差异,下面通过分析源码讲解shuffle-write的过程

image.png
shuffle write阶段

image.png
从ShuffleMapTask的runTask方法中查看SortShuffleManager的registerShuffle()
-
如果
dep.mapSideCombine = false&&numPartitions <= 200(spark.shuffle.sort.bypassMergeThreshold),返回BypassMergeSortShuffleHandle -
如果序列化器支持relocation
serializer.supportsRelocationOfSerializedObjects&&dep.mapSideCombine = false&&numPartitions <= 1 << 24 // 16,777,216,(源码分析会解释为什么是<< 24位)返回SerializedShuffleHandle -
其他情况返回
BaseShuffleHandle

image.png
然后在getWriter方法中,根据registerShuffle返回的结果判断
- 如果是
BypassMergeSortShuffleHandle返回BypassMergeSortShuffleWriter - 如果是
SerializedShuffleHandle返回UnsafeShuffleWriter - 其他,即
BaseShuffleHandle返回SortShuffleWriter
最后调用Writer的write 方法,所以,shuffle-write的具体流程分为BypassMergeSortShuffleWriter , UnsafeShuffleWriter , SortShuffleWriter三种write的流程

image.png
BypassMergeSortShuffleWriter 流程

image.png
BypassMergeSortShuffleWriter writer流程很简单
- 创建
spark.shuffle.sort.bypassMergeThreshold(默认200)个DiskBlockObjectWriter对象,每个对象对应创建一个文件,文件名生成规则temp_shuffle_UUID。 - 根据数据key计算出往哪个
DiskBlockObjectWriter,将数据序列化后往文件写数据。 - 最后会得到
numPartitions个磁盘文件,再将这些文件合并成一个data文件(文件名"shuffle_" + shuffleId + "_" + mapId + "_0.data")和一个index文件(文件名"shuffle_" + shuffleId + "_" + mapId + "_0.data")
image.png
这个Writer的优势是不需要排序,能够调整的参数
spark.shuffle.sort.bypassMergeThreshold(默认200)- 写文件的缓存大小
spark.shuffle.file.buffer(默认32k) - 序列化器
spark.serializer(默认org.apache.spark.serializer.JavaSerializer)
可根据实际情况适当调整以上参数
UnsafeShuffleWriter 流程

image.png

image.png

image.png

image.png
-
数据通过序列化器写入到内存
serBuffer中效果如下所示image.png
-
通过
Unsafe将serBuffer数据copy到MemoryBlockpage中,copy的时候会跳过前面16位,前16位不存储数据,具体还不清楚,只知道这是用Unsafe读取byte[]数据的操作,因为需要将数据copy到page中(堆外或者堆内内存),所以需要使用Unsafe操作 -
写入page的时候,前4或者8位存储数据的长度,构成以下数据结构

image.png
-
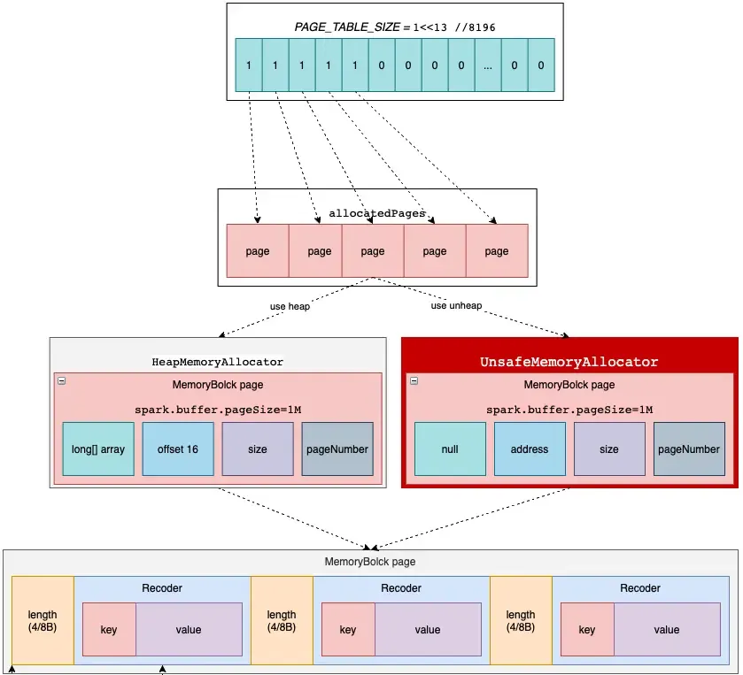
在inmemorySort中记录数据的信息,用64位记录每条信息的数据,类似索引信息。其中,前24位记录partitionId,13位记录 page number的编号,最后27位记录数据在page中的偏移量。因为24位记录partitionId,所以前面使用该Writer的时候会判断
numPartitions <= 1 << 24 // 16,777,216这个数就是因为用前24位来记录partitionId,所以不能超过这个数。后续通过page number信息跟offset信息可以找到数据

image.png
-
spark用一张bit表描述page的使用情况,用
PAGE_TABLE_SIZE = 1<<13 //8196标示使用的page情况,1代表使用,0代表未使用,为pages的使用情况作标记 -
page通过判断是否使用堆外内存
spark.memory.offHeap.enabled,开启堆外内存必须配置堆外内存大小spark.memory.offHeap.size,使用堆外内存的优势:https://cloud.tencent.com/developer/article/1513203

image.png
-
如果内存不足了,则会将数据排序,写磁盘,然后释放page,排序的时候,因为inmemorysort记录了每条数据的partitionId,所以只需要将”索引“排序就行,后续通过page number 和offset信息读取数据写入文件中
-
后续逻辑跟
SortShuffleWriter差不多,将排好序的数据写入文件中,最后merge一个或者多个文和内存数据,形成一个大文件跟索引文件,具体流程将在下部分介绍SortShuffleWriter一起介绍

image.png
SortShuffleWriter 流程
前面介绍的2种Writer都有限制,可能会走上面2种Writer的算子有groupByKey、sortByKey、coalesce.最后的SortShuffleWriter像个万金油,使用无限制。

image.png

image.png

image.png

image.png

image.png

image.png

image.png

image.png
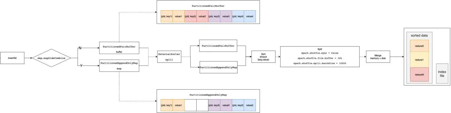
首先,shuffle write分为write buffer、spill disk、merge file 三个阶段,分别对应上图的1,2,3
-
write buffer: 将数据写到缓存buffer中,如果容量大于0.7,则会申请扩容buffer,如果能够申请到内存,就扩容继续写buffer
-
sort and spill: 内存不足的时候,就会把缓存的数据排序后spill 到磁盘中
-
merge file: 经过1,2阶段后,会产生多个spill后的文件,以及buffer内存中的数据,将内存以及磁盘的数据,排序后合并成1个分区且排序的大文件(数据文件),跟一个索引文件(描述数据文件),reducer会根据索引文件,拉取数据文件所需要的数据。
image.png
writer buffer 阶段
需要map端聚合 PartitionedAppendOnlyMap
-
spark没有使用jdk自带的map结构,而是使用一个数组实现map功能
-
计算key的hash值的位置pos,2pos,如果2pos位置没有数据,则在2pos的位置放入key,2pos +1 的位置放入value,如果2*pos上有值,计算key是否等于,如果等于,则用传入的函数更新,如wordcount中的reduceByKey(_ + _), 计算出新的value后更新,如果不等于,则通过(pos + delta) & mask 的方法重新计算hash值得位置,delta 从1开始,遇到key存在每次递增1
-
每次插入后,会判断当前大约容量,通过估算得方式计算占用的内存,每32次估算一次,如果大于当前的内存,就会向taskMemoryManager.acquireExecutionMemory申请内存,如果申请成功,则继续写入,如果写入不成功,则spill磁盘,所以,第一个优化点,理论上executor内存越大,在内存可存储的数据越多,spill磁盘的次数越少,速度越快。 spill的过程,调用collection.destructiveSortedWritablePartitionedIterator(comparator),首先会将数据往前移动,填满中间空缺的位置,然后将内存中的数据进行排序,用的排序算法是TimSort,最后按照分区且排序的形式写入文件中。

image.png
不需要map端聚合 PartitionedPairBuffer
- spark没有使用jdk自带的list结构,而是使用一个数组实现list功能
-
功能比较简单,不需要mapCombine,只需要将数据按照kv追加到数组后面,spill溢写磁盘与PartitionedAppendOnlyMap一样,将数据排序后(分区且排序,不需要移动数据,填充空缺的位置,数据本身就是紧凑的)写入磁盘文件。

image.png
shuffle read阶段
不管Writer经过了那些流程,最后都会产生一个分区排序的大文件,以及一个索引文件(描述大文件的分区信息)
源码查看ResultTask runTask,发现最后调用的是rdd.iterator(partition, context),spark RDD执行通过递归迭代的方式(有点像new 对象的过程,都会先向上递归查看父类是否创建,spark中,子RDD都会查看父RDD是否计算或者缓存)。根据RDD链执行,通过getOrCompute,往前推,找到read的入口,ShuffleRdd的compute方法,找到ShuffleReader

image.png

image.png
查看read方法,所以重点就在读取数据(远程+本地)获取wrappedStreams这个阶段,即重点分析通过ShuffleBlockFetcherIterator获取数据的流程

image.png
ShuffleBlockFetcherIterator
本质上就是就是读取数据的阶段,你可以理解成,client向server发送请求,获取数据,每个reducer通过读取index文件,再去大文件(shuffle write阶段合并后且分区排序文件),读取所属自己分区的数据。主要是从client读取数据的过程,超时、并发度、异常重试等方面入手,server端则通过调整处理的并发数方面入手。

image.png
ShuffleBlockFetcherIterator.initialize

image.png

image.png

image.png

image.png
-
首先将val targetRequestSize = math.max(maxBytesInFlight / 5, 1L),默认是48m/5=9.6m。判断拉取的数据是否大于9.6m或者一个address拉取的blocks数大于maxBlocksInFlightPerAddress(默认是Int.MaxValue),所以只由9.6m控制,如果是,则封装成一个new FetchRequest(address, curBlocks)。如果每块数据特别小,那样一个请求需要跟很多台机器建立连接拉取数据,链接过多,read端压力大,可以通过调整
spark.reducer.maxReqsInFlight的数量,限制每个read跟机器建立连接的数量,提高成功率 -
最后会封装成N个FetchRequest。然后开始遍历拉数据,判断是否isRemoteBlockFetchable,总之就是正在拉取的数据不能大于spark.reducer.maxSizeInFlight(默认48m)并且请求数不能超过maxReqsInFlight(Int.MaxValue),不然就进入等待的deferredFetchRequests队列。所以,为了提高shuffle read的request并发读的数量,可以提高maxBytesInFlight(默认48m)的大小。并且单个address拉取的blocks数不能超过maxBlocksInFlightPerAddress(默认是Int.MaxValue),所以,降低maxBlocksInFlightPerAddress可以降低同时拉取的blocks数量,防止同时拉取多个blocks导致io过高,导致服务无响应、io超时等异常。
-
最终执行sendRequest请求拉取数据,调优参数
spark.shuffle.io.maxRetries(默认是3)拉取失败重试的次数,spark.shuffle.io.retryWait(默认是5秒)失败后等待5秒后尝试重新拉取数据,可以根据实际情况,适当调高这2个参数,提高容错。
ExternalShuffleService
shuffle调优还有一点就是可以开启ExternalShuffleService 。
Spark 的 Executor 节点不仅负责数据的计算,还涉及到数据的管理。如果发生了 shuffle 操作,Executor 节点不仅需要生成 shuffle 数据,还需要负责处理读取请求。如果 一个 Executor 节点挂掉了,那么它也就无法处理 shuffle 的数据读取请求了,它之前生成的数据都没有意义了。
为了解耦数据计算和数据读取服务,Spark 支持单独的服务来处理读取请求。这个单独的服务叫做 ExternalShuffleService,运行在每台主机上,管理该主机的所有 Executor 节点生成的 shuffle 数据。有读者可能会想到性能问题,因为之前是由多个 Executor 负责处理读取请求,而现在一台主机只有一个 ExternalShuffleService 处理请求,其实性能问题不必担心,因为它主要消耗磁盘和网络,而且采用的是异步读取,所以并不会有性能影响。
解耦之后,如果 Executor 在数据计算时不小心挂掉,也不会影响 shuffle 数据的读取。而且Spark 还可以实现动态分配,动态分配是指空闲的 Executor 可以及时释放掉。
ExternalShuffleService本质是一个基于Netty写的Netty服务,所以相关调优就是对Netty参数的调优,主要有以下这些参数,具体调整,需要根据实际情况做出相应的调整。spark.shuffle.io.serverThreadsspark.shuffle.io.receiveBufferspark.shuffle.io.backLogspark.shuffle.io.sendBuffer
调优参数汇总
堆外内存相关
-
spark.shuffle.io.preferDirectBufs:是否优先使用堆外内存 -
spark.memory.offHeap.enabled: 是否启用堆外内存 -
spark.memory.offHeap.size: 设置堆外内存大小
shuffle write阶段参数调优
-
spark.executor.memory:通过分析write的过程中可以知道,单个task可用的内存越大,可申请的内存越大,spill disk的次数越少,速度越快,所以,可以适当提高该参数 -
spark.sql.shuffle.partitions:提高并行度可以减少单个task处理的数据量,减少spill disk次数,降低oom风险,但是并不是越大越好,提高该参数,会增加task的数量,跟线程的数量一个道理,到达一定阈值,线程数的越多反而会增加系统上下文切换的压力,需要一点点测试,根据不同的任务,确定具体的数据 -
spark.shuffle.file.buffer:默认32k, write spill磁盘的时候,缓冲区大小 -
spark.shuffle.spill.batchSize: 默认10000,write spill磁盘的时候,默认一批写入的数量
shuffle read阶段参数调优
-
spark.reducer.maxSizeInFlight:默认48m,一个请求拉取一个块的数据为48/5=9.6m,理想情况下会有5个请求同时拉数据,但是可能遇到一个大块,超过48m,就只有一个请求在拉数据,无法并行,所以可用适当提高该参数 -
spark.reducer.maxReqsInFlight:shuffle read的时候最多有多少个请求同时拉取数据,默认是Integer.MAX_VALUE,一般不优化,不修改 -
spark.reducer.maxBlocksInFlightPerAddress: 一个拉取的请求,包含多少个server,默认一个请求是9.6m,但是可能每个server拉取的文件非常小,只有几k,那样一个请求就需要请求上千个server拉取数据,容易导致超时等异常,所以,适当降低该参数 -
spark.reducer.maxReqSizeShuffleToMem:read 过程中内存可以存放最大的数据量,超过将会把拉取的数据放到磁盘 -
spark.shuffle.io.maxRetries:默认3次,一个请求拉取失败时重试次数,增大该参数,可能会延迟任务执行时间,但是可以提高任务成功率 -
spark.shuffle.io.retryWait:默认5秒,一个请求拉取失败时的等待时间,增大该参数,可能会延迟任务执行时间,但是可以提高任务成功率 -
spark.shuffle.io.clientThreads: 拉取数据client的线程个数, 可适当调高
调优效果
- 账单表28亿,优化前:4600秒,优化后:1200秒,耗时减少73.9%
- 订单表4.7亿,优化前:1600秒,优化后:720秒,耗时减少55%

image.png
T: 使用的内存 1T=1024G
P: 配置spark.sql.shuffle.partitions,1P=1000
C: cpu cores数量
参考链接
https://blog.csdn.net/zhanglh046/article/details/78360762
https://github.com/JerryLead/SparkInternals
https://www.cnblogs.com/itboys/p/9201750.html
https://www.dazhuanlan.com/2019/12/19/5dfb2a10d780d/
https://blog.csdn.net/pre_tender/article/details/101517789
https://www.bilibili.com/video/BV1sW41147vD?from=search&seid=12279554496967751348
https://www.jianshu.com/p/cda24891f9e4
https://cloud.tencent.com/developer/article/1513203
文章均来自互联网如有不妥请联系作者删除QQ:314111741 地址:http://www.mqs.net/post/14182.html
添加新评论